[테크월드=선연수 기자] 웨어러블 컨슈머 전자 기기는 기본적인 속성상 여러 물리적 설계 제약이 따른다. 이중 가장 중요한 특징은 작고 가벼워야 한다는 점이다. 이같은 제약은 배터리 크기와 용량, 그리고 더 나아가 배터리 수명에 많은 영향을 준다.

과거에 리튬이온(Li-Ion) 코인형 배터리는 간단한 센서 기반 피트니스 밴드에 충분한 용량을 제공했지만, 더 복잡하고 전력 소모가 많은 스마트 워치(대부분 컬러 OLED 디스플레이 탑재된)가 도입되면서 이런 기기들의 배터리 수명은 완전 충전 상태에서 며칠밖에 가지 않는다.
소비자들은 많은 웨어러블 기기가 정기적으로 재충전이 필요하다는 불편함으로 인해, 새로운 기기를 고를 때 점점 더 전문적으로 접근하고 있다. 따라 제조업체의 입장에서도 시장 수용성을 확보하기 위해서 기기의 배터리 수명 연장이 필수적이다.
개발자는 충전 간격을 늘리는 방법으로 전력 관리, 무선 충전, 에너지 하베스팅, 배터리 관리, 다양한 저전력 에너지 절약 기법들을 연구하고 있다. 이 방법들이 어떻게 작동하는지 살펴보자.
에너지 하베스팅 전력 관리
에너지 하베스팅 기법은 꾸준히 이용돼 온 기술이다. 이는 주변 광원으로부터 수 밀리와트를 발생시킬 수 있으나, 스마트 워치에 전력을 공급하기에는 부족하다. TI는 부스트-벅 결합 방식의 컨트롤러를 사용한 초저전력 하베스터 전력 관리 IC인 bq25570로, 수확된 120mV의 낮은 에너지를 배터리 충전에 충분한 3~5V까지 변환함으로써 해결책을 제시했다. 자체적으로 스마트 워치를 구동하기엔 충분하지 않으나, 배터리 수명을 연장할 수 있다. 또한, 나노 전력 벅 컨버터를 포함해 애플리케이션에 2차 전원을 제공할 수 있다.
USB 전원과 메인 어댑터를 이용한 배터리 충전
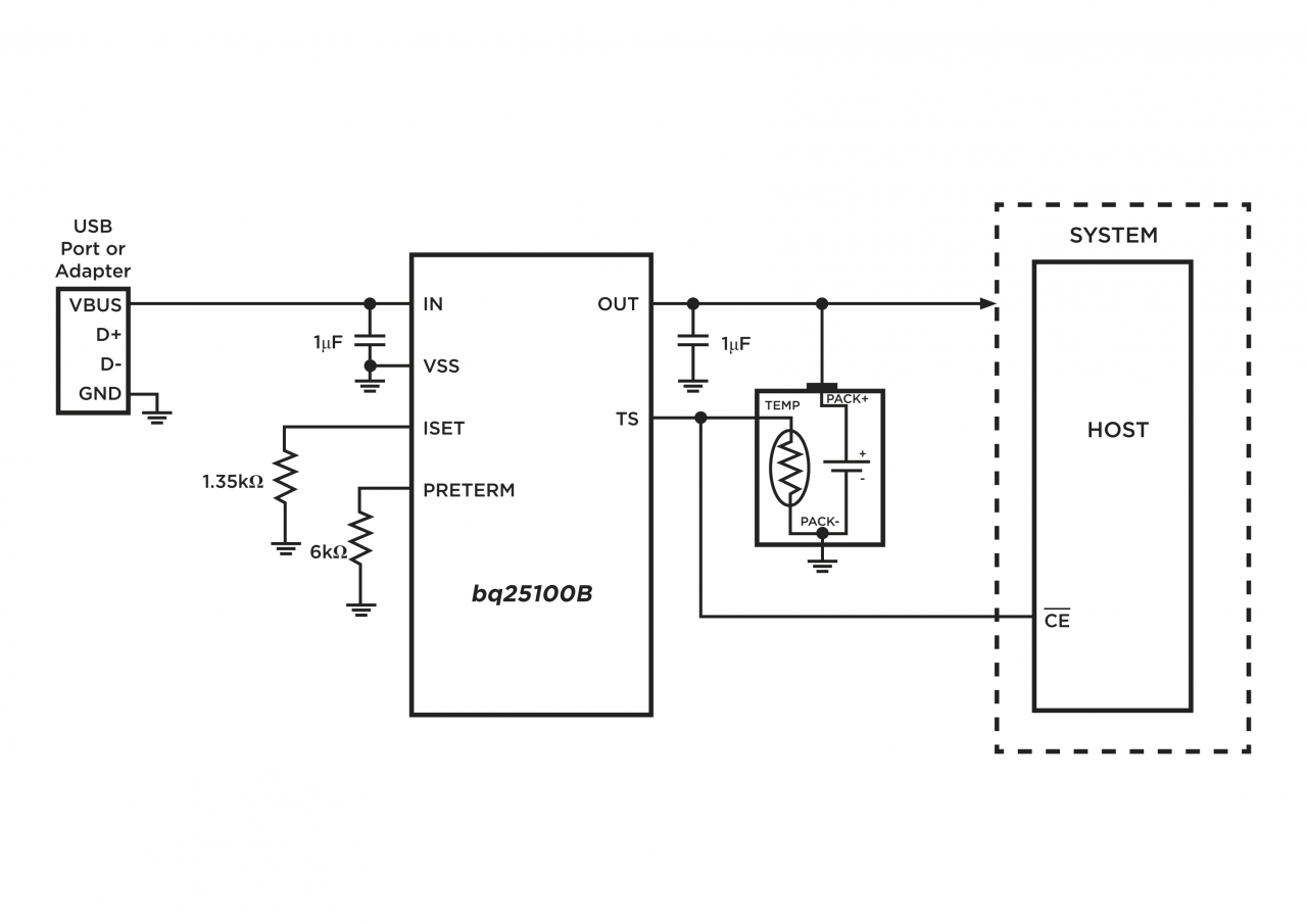
USB 포트나 메인 어댑터와 같은 전통적인 충전 방식을 사용한다고 해서 제품 설계를 향상시킬 수 없는 것은 아니다. 예를 들어, TI의 bq25100 단일 셀 리튬이온 배터리 충전 IC는 이전 디바이스 풋프린트의 절반에 불과한 1.6x0.9mm의 공간을 차지하면서, 레귤레이트 되지 않은 벽면 어댑터를 사용할 수 있도록 한다[그림 1]. 이는 웨어러블 시장 전체 BOM을 낮추는 데 도움을 준다. bq25100은 리튬이온·리튬폴리머(Li-Pol) 배터리에 적합한 통합 선형 충전기로, 최대 28VDC의 입력 전압을 수용하며 6.5VDC부터 동작하는 과전압 보호 기능을 제공한다. 토렉스(Torex)의 XC6803A4 IC는 피트니스 트래커, GPS 워치, 스마트 워치와 같은 다양한 웨어러블 기기를 위해 설계돼, 정전압이나 정전류 충전으로 구성할 수 있다.

Qi 호환 무선 충전 솔루션
지난 몇 년간 무선 충전이 웨어러블 기기에서 인기를 얻으면서, 책상 조명이나 다른 가정·사무용 기기로 확대되고 있으며 일부 주요 커피숍 체인점도 테이블에 무선 충전기를 설치하고 있다. 이런 무선 충전 방식은 케이블이 달린 충전기를 갖고 다니지 않아도 돼, 소비자들은 훨씬 편리하게 기기를 충전할 수 있다. 현재 많은 주요 반도체 벤더들이 무선 충전 컨트롤러를 제공하기 시작했으며, 완벽한 무선 충전 레퍼런스 디자인으로 확대하고 있다. TI는 설계 과정을 지원하고 bq25100 단일 셀 선형 충전기와 bq51003 Qi 호환 무선 전력 수신기를 통합함으로써 레퍼런스 디자인의 테스트 결과와 설계 파일인 TIDA-00318을 공개했다.
Qi는 무선 충전 기기의 상호운용성을 위한 국제 표준이다. Moto 360 스마트 워치와 같은 Qi 인증을 받은 모든 무선 전력 수신 기기는 Qi 인증을 받은 모든 충전 베이스에서 동작할 수 있다. 따라 TIDA-00318 디자인을 구현하는 모든 웨어러블은 Qi 인증을 획득할 수 있고, 모든 Qi 충전 베이스에서 작동할 수 있다. TIDA-00318은 135mA 충전 전류 애플리케이션용이며, 거버 파일로 초소형 풋프린트 5x15mm를 제공한다.
전력 관리
초저전력 변환은 웨어러블 기기에서 최적의 배터리 수명 달성에 매우 중요하다. 이를 위한 여러 방법 중 하나는 TI TPS727xx 시리즈 같은 LDO(Low Dropout) 레귤레이터를 사용하는 것이다.
이 LDO는 단 7.9μA의 초저 무부하 전류 Iq, 매우 낮은 전압강하(100mA에서 정격 65mV, 200mA에서 정격 130mV, 250mA에서 정격 163mV), 탁월한 라인과 부하 과도 응답을 가진다. 또한, 1kHz에서 70dB의 높은 PSRR(Power Supply Rejection Ratio)을 달성함으로써 RF 애플리케이션에서 조용한 성능을 구현하며 소형 저가 1.0μF 세라믹 커패시터를 통해 안정적으로 동작한다.
TI의 TPS82740A와 같은 스텝다운 컨버터를 이용하는 방법도 있다. 기기는 95% 변환 효율을 제공하며 액티브 동작에서 단 360nA Iq를, 대기 상태에서는 70nA를 소비하는 200mA 스텝다운 컨버터 모듈이다. 이 초소형 모듈은 스위칭 레귤레이터, 인덕터, 입/출력 커패시터를 통합한 완전 통합형 9범프 MicroSiP 패키지로 제공되며, 6.7mm2의 솔루션 크기를 갖는다.
무선 전력 송신기나 무선 충전 솔루션의 충전 베이스 측에 TI는 TIDA-00334 레퍼런스 디자인을 제공한다. 이 디자인은 테스트 결과와 PCB 설계 파일의 패키지로만 제공되며, 엔지니어의 무선 전력 송신기 솔루션 개발을 돕는다. 송신기 설계는 소형 폼팩터의 bq500212A IC를 사용해 웨어러블 기기에 적합하며, 엔지니어는 이에 기반한 평가 모듈 bq500212AEVM-550을 사용할 수 있다. 유닛의 전원은 마이크로-USB 커넥터의 5V이며, 저전력 설계는 최대 2.5W까지 수신기 출력 전력을 지원한다.
TIDA-00334 무선 송신기 레퍼런스 디자인은 원형 Wurth 코일 760308101103의 직경과 일치하는 30mm 면적 크기이며, 이는 미국의 25센트 동전이나 2유로 동전보다 살짝 큰 수준이다.
스텝다운 변환은 스텝업이나 부스트 변환 방법보다 더 효율적인 경향을 나타낸다. 그러나 많은 설계 솔루션은 배터리 전압에 의해 제한돼, 애플리케이션의 전압 요구 사항을 수용하려면 -디스플레이는 보통 더 높은 전압을 요구하는데- 종종 스텝업 방법이 필요하다. 스텝업 컨버터의 예로는 맥심(Maxim)의 MAX8627이 있으며, 이 1A 출력은 단일 셀 리튬이온 배터리에서 최대 95% 효율로 3~5V의 부스트된 출력 전압을 생성하고 20μA Iq만을 소비한다[그림 2].

블루투스, 마이크로컨트롤러, 그 외 저전력 솔루션
웨어러블 설계의 배터리 수명 연장과 관련해 설계의 모든 부분이 전체 소비를 줄이는 데 도움되도록 하려면, 전체적인 접근 방법이 바람직하다. 많이 이용되는 기법은 집약적인 계산, 데이터 분석, 디스플레이 기능과 같은 전력 소모가 많은 기능의 부하를 웨어러블 기기가 부착되는 스마트폰이나 PC와 같은 장치로 옮겨 전력 소비를 줄이는 것이다.
임베디드 설계 엔지니어에게 RF 아날로그의 종종 예측할 수 없는 세계에 뛰어드는 것은 만만치 않은 과제일 수 있다. 그러나 블루투스 커넥티비티를 웨어러블 기기에 통합하는 작업은 무선 규정에 대해 사전 인증을 획득한 많은 무선 모듈과 무선 마이크로컨트롤러에 의해 보다 간단하게 수행할 수 있다. 단거리, 초저전력 애플리케이션의 가장 일반적인 방법은 블루투스 저전력(BLE, Bluetooth Low Energy)을 이용하는 것이다. 실리콘랩스(Silicon Labs)의 BGM113 시리즈가 그 예다[그림 3].

웨어러블의 전력 관리에 있어 마이크로컨트롤러 유닛(MCU) 선택 또한 중요한 요소다. 효율적인 MCU는 데이터를 빠르게 처리한 다음 대기 상태로 전환해 전력을 절약한다. 32비트 MCU가 16비트 MCU와 비용 경쟁을 할 수 있게 됨에 따라, 오늘날 웨어러블 기기 설계자는 그 어느 때보다 광범위한 저전력 MCU를 사용할 수 있다. ARM의 32비트 프로세서 코어 Cortex-M 시리즈는 비용과 전력에 민감한 MCU에 최적화됐다. 초저전력 Cortex-M0·M0+에서부터 고성능 Cortex-M7에 이르기까지 ARM Cortex-M 시리즈는 다양한 웨어러블 기기의 서로 다른 요구를 만족시키는 광범위한 제품을 제공한다. 이 시리즈에 기반한 MCU는 현재 TI, ST마이크로일렉트로닉스(이하 ST), NXP, 마이크로칩, 인피니언, 실리콘랩스, 사이프레스 등 많은 공급업체에서 제공하고 있다.
종종 간과되곤 하는 웨어러블 설계 영역은 센서가 전력을 소비하는 방식을 관리하는 부문이다. 많은 센서는 일부 신호 조절 외에도 일정한 정도의 주변장치 구동 회로를 요구한다. 설계자는 이 회로가 얼마나 많은 전력을 소비하는지에 주의를 기울여야 한다. 일례로 저항 래더조차 전력을 소비한다. 신호 조절을 위해 종종 연산 증폭기가 사용되기도 한다. ST의 OA4NP와 같은 기기는 채널당 580nA의 적절한 소비 수치를 나타낸다.
저전력 웨어러블 설계를 위해 엔지니어 팀은 개발하는 모든 구성요소와 부분에 대한 전력 프로파일을 완전하게 이해해야 한다. 전체적인 접근 방법을 취하면 에너지의 사용 가능한 모든 μA를 절약함으로써 기기의 배터리 수명을 연장할 수 있다.
글: 마크 패트릭(Mark Patrick)
자료제공: 마우저 일렉트로닉스
그래도 삭제하시겠습니까?



