[테크월드=선연수 기자]

모드 선택 ②
교차 램프 모드에서 SW2와 SW3를 교차 스위칭할 때 어려운 점은 캐패시터의 기생 저항(Parasitic resistance), 노이즈, 양산 편차와 온도 등 여러 요인으로 인해 내장 캐패시터를 통해 흐르는 소스 전류와 싱크 전류가 정확하게 일치하지 않는다는 점이다. 이는 개방 루프 시스템에서 동작하는 PRG 성능에 큰 영향을 미치게 된다. PRG 성능은 시간이 지남에 따라 드리프트할 PRG 평균 출력 전압을 결정한다. 이런 현상은 시스템의 본질적인 한계로 트림 아웃(Trim out)할 수 없다.
그러나 PRG 상에 피드백 루프를 생성해 평균 전압 드리프트를 줄일 수 있다. PRG 출력은 비교기 입력 중 하나와 연계되지만, 비교기 출력은 PRG 출력의 최대 전압 수준을 유지하고자 PRG 타이밍 입력 중 하나로 작용한다. 따라서 폐쇄 루프 시스템에서의 PRG 출력 평균 전압은 개방 루프 시스템과 비교해 드리프트 편차가 적다.
교차 램프 생성기 모드에서 PRG 평균 전압 드리프트를 확인할 수 있도록, 온도가 지속적으로 상승하는 환경에 PRG 모듈이 내장된 디바이스를 노출시킨다. 이는 PRG 출력 성능에 대한 온도의 영향력을 가속화한다.
[그림 2]에서 보듯이 PRG가 개방 루프 시스템에서 동작하면 상당한 평균 전압 편차가 발생한다. 그러나 폐쇄 루프 시스템을 적용하면 이 편차는 정전압에 가까운 평균 전압을 생성하게 된다.

원샷 타이머
PRG 모듈에는 원샷 타이머(One-shot timer)가 옵션으로 내장돼 있다. 이는 상승·하강 램프 모드에서 최소 캐패시터 방전 시간을 보장하고 교차 램프 모드에서 최소한의 상승·하강 램프 시간을 보장한다.
상승·하강 램프 모드에서 원샷 타이머는 캐패시터 단락(Shorting) 스위치 SW1을 최소 원샷 시간(일반적으로 50ns) 동안 닫힌 상태로 유지해 캐패시터가 방전되도록 한다. 반면, 교차 램프 모드에서는 상승 램프와 하강 램프 모두 최소 원샷 시간 동안 유지되도록 한다.
원샷 시간 동안 발생하는 엣지 민감형 타이밍 입력은 무시되며, 원샷 시간과 그 이후 연장되는 시간에 발생하는 레벨 민감형 타이밍 입력은 원샷 시간이 종료될 때까지 중단된다. 원샷 타이머는 CON0 레지스터의 OS 비트를 설정해 활성화한다.
응용 방법
앞서 말한 DC-DC 컨버터에서뿐만 아니라 전압 모드 컨트롤을 구현해 스위치 모드 전원(SMPS)의 출력 조정에도 응용 방법을 적용할 수 있다.
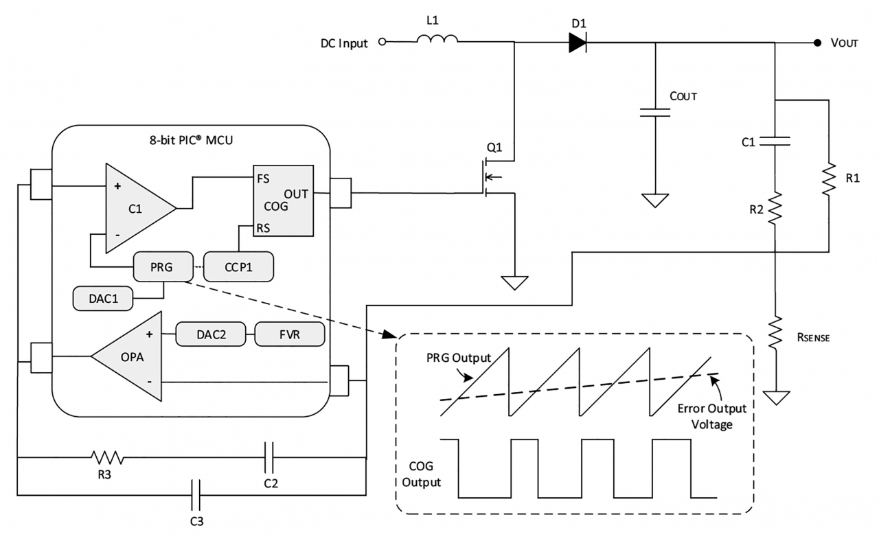
최대 전류 컨트롤 모드와 마찬가지로, 전압 모드 컨트롤 출력 조정은 모스펫(MOSFET)의 스위칭을 구동하는 PWM의 동작 주기로 조절할 수 있다. 이때 PWM 동작 주기 조정을 위해 출력 에러를 파생 인덕터 전류와 비교하는 대신 전압 모드 컨트롤에서의 출력 에러를 레퍼런스 램프 전압(Reference Ramp Voltage)과 비교한다. 상승 램프 모드에서 PRG가 생성한 상승 램프 신호를 레퍼런스 램프 전압으로 사용할 수 있다. [그림 3]에서 OPA 에러 증폭기로 측정한 출력 에러는 PRG 상승 램프 신호와 비교된다.

상승 램프 전압은 여전히 에러 전압에 미치지 못하지만, 상보형 출력 생성기(COG) 출력의 동작 주기는 증가하고 있다. 그러나 일단 상승 램프 신호가 출력 에러 전압에 이르면 COG의 동작 주기는 종료된다.
또 다른 응용 방법은 PRG에 의해 생성된 교차 상승·하강 파형을 하프 브리지(Half-bridge)나 풀 브리지(Full-bridge) D급 증폭기에서 레퍼런스 신호로 사용하는 것이다[그림 4].

이 애플리케이션에서는 교차 램프 모드에서의 평균 전압 문제 해결을 위해 폐쇄 루프 PRG 설정이 구현된다.
PRG 교차 램프 출력은 반전 출력이 내장된 내부 비교기를 통해 아날로그 오디오 입력 신호와 비교된다. 비교기 출력은 오디오 신호의 순시값에 직접 비례하는 펄스 파형을 생성한다. 이 펄스 파형은 COG로 공급돼 상보형 PWM 출력이 Q1과 Q4를 높음(High)으로, Q2와 Q3를 낮음(Low)으로 구동시키거나 이와 반대로 구동 시킨다. 마지막으로 LPF(Low Pass Filter)를 사용해 반송 주파수를 제거하고 아날로그 오디오 신호를 재생성한다.
결론
다양한 PIC 마이크로컨트롤러에 내장된 PRG 주변장치를 통해 레퍼런스 신호, 슬로프 보상기, 전압 스위프 생성기 등으로 사용할 수 있는 전압 램프 신호를 생성할 수 있다.
'PRG 주변장치를 이용한 전압 램프 신호 생성 ①'과 이어지는 기사입니다.
글: 크리스틴 앤젤리카 슈마그(Kristine Angelica Sumague) 마이크로칩테크놀로지 애플리케이션 엔지니어
자료제공: 마이크로칩
- 이 글은 테크월드가 발행하는 월간 2020년 2월 호에 게재된 기사입니다.
그래도 삭제하시겠습니까?



