[테크월드뉴스=디지키] 실리콘(Si), 실리콘 카바이드(SiC), 갈륨 나이트라이드(GaN) MOSFET 및 절연 게이트 양극 트랜지스터(IGBT)와 같은 스위칭 전력 반도체는 전원 공급 소자와 모터 드라이브, 충전소 및 다양한 애플리케이션의 효율적인 전력 시스템 설계의 핵심이다. 그러나 전력 소자의 성능을 극대화하려면 적절한 게이트 드라이버가 필요하다.
이름에서 알 수 있듯이 게이트 드라이버는 전력 소자 게이트를 구동해 전도 모드로 빠르고 정확하게 전환하거나 해제하는 역할을 한다.
전도 모드로의 빠른 전환을 위해 드라이버는 내부 소자나 기생 커패시턴스(parasitic capacitance), 인덕턴스(inductance), 부하(게이트)의 다른 문제가 발생하더라도 충분한 전류를 소스/싱크(source/sink)할 수 있어야 한다.
따라서 적절한 크기의 게이트 드라이버를 선택하고 필요한 주요 특성을 갖추는 것은 전력 소자의 잠재력과 효율성을 극대화하는데 필수적이다. 그러나 게이트 드라이버를 최대한 활용하려면 디자이너는 게이트 드라이버의 DC 전원 공급 장치로부터 전력 소자의 DC 레일을 독립해 설계해야 하는 특별한 주의를 기울여야 한다.
이 전원 공급 장치는 일반적인 전원 공급 장치와 유사하지만 몇 가지 중요한 차이점이 있다. 일반적으로 단극 전원(unipolar supply) 장치를 사용할 수도 있지만 많은 경우 비대칭 양극 전원 장치(non-symmetrical bipolar supply)가 필요하며 다른 기능적, 구조적 차이도 존재합니다. 디자이너는 보드 설치 공간, 로우 프로파일 요구사항 등의 형태적 요소와 설계의 조립 및 제조 공정과의 호환성도 주의 깊게 따져보아야 한다.
이 글에서는 무라타 파워 솔루션(Murata Power Solutions)의 MGJ2 시리즈 2W 게이트 드라이브 DC/DC 컨버터를 예시로 게이트 드라이버를 위한 전원 공급 장치를 살펴보겠다.
스위칭 장치로 시작하기
게이트 드라이버 DC/DC 컨버터의 역할과 원하는 속성을 이해하기 위해서는 먼저 스위칭 장치에 대한 이해가 필요하다.
여기에서는 MOSFET를 스위칭 장치로 사용할 경우를 살펴보겠다. MOSFET의 게이트-소스 경로는 장치의 켜짐과 꺼짐 상태를 제어하는 데 사용된다(IGBT도 유사).
게이트-소스 전압이 임계 전압보다 낮으면(VGS<VTH) MOSFET은 차단 영역에 위치하고 이때 드레인 전류가 흐르지 않아(ID=0암페어(A)) MOSFET은 ‘열린 스위치’처럼 보인다.
![[그림1] 차단 모드에서 MOSFET의 드레인-소스 경로는 열린 스위치처럼 보인다. [출처=Quora]](https://cdn.epnc.co.kr/news/photo/202502/311961_316164_4451.jpg)
반대로 게이트-소스 전압이 임계 전압보다 훨씬 크면(VGS>VTH) MOSFET은 포화 영역에 위치하게 되며 이 상태에서는 최대 드레인 전류가 흘러(ID=VDD /RL) MOSFET은 저항이 낮은 ‘닫힌 스위치’로 처럼 보인다.
이상적인 MOSFET의 경우 드레인 소스 전압은 0(VDS=0V)이어야 하지만 실제로는 내부 온 저항 RDS(on) 때문에 보통 0.2V 정도다. RDS(on)은 일반적으로 0.1옴(Ω) 이하로 수십 밀리옴(mΩ) 정도까지 낮아질 수 있다.
![[그림2] 포화 모드에서 MOSFET의 드레인-소스 경로는 저항이 낮은 닫힌 스위치처럼 보인다. [출처=Quora]](https://cdn.epnc.co.kr/news/photo/202502/311961_316165_4536.jpg)
회로도에서 게이트에 인가된 전압이 MOSFET을 켜고 끄는 것처럼 보이지만 이는 전체적인 과정 중 일부분에 불과하다. MOSFET을 켜기 위해 게이트에 충분한 전하가 축적될 때까지 이 전압은 MOSFET의 게이트에 전류를 공급한다.
스위칭 드라이브의 크기(정격 전류)와 유형에 따라 MOSFET을 완전히 켜는 데 필요한 전류의 양은 수 mA에서 수암페어(A) 정도다.
게이트 드라이버의 기능은 MOSFET의 게이트에 충분한 전류를 빠르고 정확하게 공급해 MOSFET을 켜고 그 전류를 역으로 신속하게 풀아웃(pull out)해 끄는 것이다.
좀 더 구체적으로 설명하자면 게이트는 충분한 전류를 공급하고 소모할 수 있어야 하기 때문에 빠른 전하 삽입 및 추출이 가능한 로우 임피던스(low-impedance)를 가진 소스에서 구동돼야 한다.
MOSFET의 게이트가 순수한 저항 부하처럼 보인다면 전류를 공급하고 소모하는 것이 비교적 간단할 것이다. 그러나 MOSFET은 내부적으로 용량성과 유도성의 의도하지 않은 부가적인 요소나 효과(parasitic elements, 이하 기생)를 가지고 있으며 드라이버와 전력 소자간의 상호 연결에서도 기생 성분이 존재한다.
![[그림3] 이 MOSFET의 모델에서는 기생 커패시턴스와 인덕턴스를 보여주며 이는 드라이버 성능에 큰 영향을 미친다. [출처=텍사스인스트루먼트]](https://cdn.epnc.co.kr/news/photo/202502/311961_316166_4612.jpg)
기생 성분의 결과로 게이트 드라이브 신호가 임계 전압 주변에서 링잉(ringing) 현상을 일으켜 소자가 완전히 켜지거나 꺼지기까지의 과정에서 한 번 이상 켜지고 꺼진다. 이것은 기계식 스위치의 ‘스위치 바운스(switch bounce)’와 유사하다.
![[그림4] MOSFET 부하에서 기생으로 인한 구동기 출력 링잉은 기계식 스위치 바운스와 유사한 링잉 및 허위 트리거를 발생할 수 있다. [출처=Learn About Electronics]](https://cdn.epnc.co.kr/news/photo/202502/311961_316167_4649.jpg)
링잉 현상의 결과는 간단한 애플리케이션, 예를 들면 조명을 켜고 끄는 경우에는 눈에 띄지 않거나 성가시는 정도겠지만 전원 공급 장치, 모터 드라이브 및 유사한 하위 시스템의 널이 사용되는 펄스 폭 변조(PWM) 고속 스위칭 회로에서는 심각한 손상에 이를 수 있다.
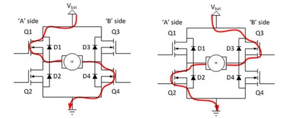
특히 표준 하프 브리지와 풀 브리지 토폴로지에서 전원 부하가 상하부 MOSFET 쌍 사이에 배치될 때 브리지 회로에서 같은 쪽에 있는 두 MOSFET이 순간적으로 동시에 켜지면서 단락(short circuit)으로 인한 영구적 손상으로 이어질 수 있다. 이러한 현상을 ‘슛스루(shoot-through)’라고 한다.
![[그림5] Q1과 Q4(왼쪽) 또는 Q2와 Q3(오른쪽)가 정상적으로 켜지지 않고 드라이버나 기타 문제로 인해 Q1과 Q2 또는 Q3과 Q4가 동시에 켜지면 전원 레일과 접지 사이에 발생하면 안되는 단락 상태인 단락 상태인 슛스루가 발생할 수 있다. [출처=Quora]](https://cdn.epnc.co.kr/news/photo/202502/311961_316168_4723.jpg)
게이트 드라이버 주요 세부사항
게이트에 전류를 공급하기 위해서는 양극 레일의 전압이 전원 스위치가 완전히 포화/증가 상태에 도달할 수 있을 만큼 충분히 높아야 하지만 설계시 정해진 절대 최대 전압을 초과하지 않아야 한다.
이 전압값은 특정 장치의 유형과 모델에 따라 다르지만 통상 IGBT와 표준 MOSFET은 15V의 드라이브 전압으로 완전히 켜질 수 있는 반면 일반적인 SiC MOSFET는 완전한 ON 상태를 위해 약 20V에 가까운 전압이 필요할 수 있다.
게이트 드라이브(negative gate-drive) 음전압이면 조금 더 복잡한 상황이다. 원칙적으로 OFF 상태의 경우에는 게이트의 0V를 가하는 것이 적합하나 일반적으로 -5V에서 -10V 사이의 음전압을 사용하면 게이트 저항에 의해 빠른 스위칭이 가능하다.
적절한 음의 드라이브 전압은 게이트-이미터 오프 전압(gate-emitter off-voltage)이 항상 0V 이하가 되도록 보장한다.
스위치와 드라이버의 기준 전압(그림6 ‘x’ 지점) 사이 이미터 인덕턴스(L)은 스위치가 꺼질 때 게이트-이미터 전압에 반대되는 전압을 유발하기 때문에 몹시 중요하다. 인덕턴스가 작을 수도 있지만 (수 밀리미터의 유선 연결로 인한) 5nH(나노헨리)라는 매우 작은 인덕턴스라도 1000(A/μs)의 전류 변화율(di/dt)일 때 5V의 전압을 발생시킬 수 있다.
![[그림6] 스위치와 드라이버 기준 전압 사이의 작은 이미터 인덕턴스는 레이아웃 설계 때문에 발생할 수 있으며 이는 스위치가 꺼질 때 게이트-이미터 전압에 반대되는 전압을 유발해 켜거나 끌 때 ‘지터(jitter)’가 발생할 수 있다. [출처=Murata Power Solutions]](https://cdn.epnc.co.kr/news/photo/202502/311961_316169_4811.jpg)
또 음의 게이트 전압은 스위치가 꺼질 때 게이트 드라이버 회로에 전류를 주입하는 밀러 효과인 컬렉터/드레인-게이트 용량(Cm)을 극복하는데 도움이 된다.
장치가 꺼지면 컬렉터-게이트 전압이 상승하고 Cm×dVce/dt의 값의 전류가 밀러 커패시턴스을 통해 게이트-이미터/소스 커패시턴스 Cge로 흐르며 이후 게이트 저항을 통해 드라이버 회로로 간다.
때문에 게이트에 허가된 전압 Vge가 충분히 높아져 장치가 다시 켜질 수 있고 원치 않는 슛스루와 손상 발생 가능성이 높아진다.
![[그림7] 음의 게이트 드라이브 전압을 사용하면 MOSFET이나 IGBT 내에 존재하는 밀러 효과 커패시턴스으로 인한 단점을 극복할 수 있다. [출처=Murata Power Solutions]](https://cdn.epnc.co.kr/news/photo/202502/311961_316170_4845.jpg)
그러나 게이트를 음의 전압으로 구동한다면 이 효과로 인한 위험을 최소화할 수 있다. 이러한 이유로 효과적인 드라이버 설계는 게이트 드라이브 기능을 위해 양전압과 음전압 레일 모두를 필요로 한다.
그러나 대칭 출력(+5 V 및 -5 V 등)을 갖는 대부분의 양극 DC/DC 컨버터와는 달리 게이트 드라이버의 전원 레일은 일반적으로 비대칭이며 음전압보다 양전압이 더 크다.
컨버터의 전력 전격 결정하기
컨버터(power converter)의 전력 전격을 결정하는 중요한 요소 중 하나는 게이트 드라이버 컨버터가 제공해야 하는 전류의 양과 그에 따른 정격 전력이다.
기본 계산은 비교적 단순하다. 각 스위칭 사이클에서 게이트는 게이트 저항 Rg를 통해 충전 또는 방전돼야 한다. 장치의 데이터 시트에는 특정 게이트 전압에서 MOSFET을 켜기 위해 게이트 전극에 주입해야 하는 전하의 양, 즉 게이트 전하 Qg 값에 대한 곡선이 제공된다.
DC/DC 컨버터가 제공해야 하는 전력은 다음 공식을 사용해 도출됩니다.

여기서 Qg는 선택된 게이트 전압 스윙(양수에서 음수로)의 게이트 전하로 값은 Vs이며 주파수 F다. 이 전력은 장치의 내부 게이트 저항(Rint)과 외부 직렬 저항 Rg에서 소모된다. 대부분의 게이트 드라이버는 1W에서 2W 이하의 전원 공급이 필요하다.
또 다른 중요한 요소는 게이트를 충전하고 방전하는 데 필요한 피크 전류(Ipk)다. 이는 Vs, Lint 및 Rg의 함수다. 다음 공식을 통해 피크 전류를 계산한다.

많은 경우 이 피크 전류는 DC/DC 컨버터가 제공할 수 있는 전류보다 더 크다. 대부분의 설계는 더 크고 비용이 많이 드는 전원을 사용하는 대신(낮은 듀티 싸이클에서 작동), 드라이버 공급 레일에 ‘벌크’ 커패시터를 사용해 전류를 공급한다. 이 커패시터는 사이클의 저전류 부분 동안 컨버터로 충전된다.
기본 계산은 이러한 벌크 커패시터의 크기를 결정한다. 그러나 커패시터가 제공하는 과도 전류에 방해가 되지 않도록 저항(ESR)과 인덕턴스(ESL)가 낮은 것 또한 중요하다.
기타 게이트 드라이버 컨버터 고려 사항
게이트 드라이버 DC/DC 컨버터에는 다른 고유한 문제들이 있다. 그 중 몇 가지는 다음과 같다.
전압 조절: DC/DC 컨버터는 장치가 스위칭하지 않을 때 부하가 제로에 가까워진다. 그러나 대부분의 일반적인 컨버터는 항상 최소 부하가 필요하다. 그렇지 않으면 출력 전압이 크게 증가해 게이트 항복 전압 수준(break down)까지 도달할 수 있기 때문이다.
이러한 높은 전압은 벌크 커패시터에 저장돼 소자가 스위칭을 시작할 때 게이트 과전압이 발생할 수 있으며 이는 부하가 정상적으로 걸려 출력이 낮아질 때까지 지속될 수 있다.
따라서 출력 전압이 안전 범위 내 고정(clamp)되거나 최소 부하 요구 사항이 매우 낮은 DC/DC 컨버터를 사용해야 한다.
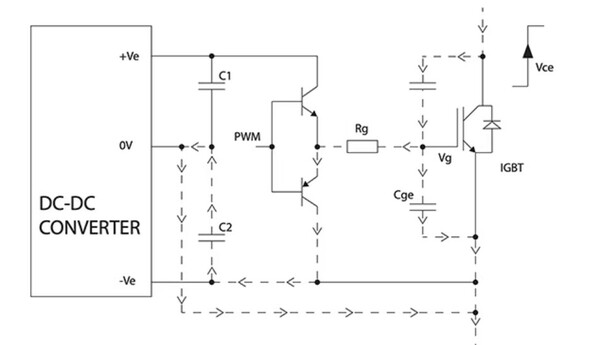
시작과 종료 시퀀스(shutdown): IGBT 및 MOSFET은 드라이브 회로의 전압 레일이 정해진 값에 도달할 때까지 PWM 제어 신호에 의해 적극적으로 구동되지 않아야 한다. 그러나 게이트 드라이브 컨버터의 전원이 켜지거나 꺼질 때 PWM 신호가 활성화되지 않은 상태에서도 장치가 일시적으로 켜지는 상태가 발생할 수 있으며 이는 슛스루와 손상을 발생시킬 수 있다.
따라서 DC/DC 컨버터 출력은 전원을 켜거나 끄는 시퀀스 동안 잘 작동해야 하며 전압은 점진적으로 상승 및 하강해야만 한다.
![[그림8] DC/DC 컨버터의 출력은 전원을 켜거나 끄는 시퀀스 동안 안정적으로 동작해야 하며 전압 과도 현상이 없어야 한다. [출처= Murata Power Solutions]](https://cdn.epnc.co.kr/news/photo/202502/311961_316173_516.jpg)
절연 및 커플링 커패시턴스(coupling capacitance): 고전력에서 전력 인버터나 컨버터는 일반적으로 브리지 구성을 사용해 AC 전원 주파수를 생성하거나 모터, 변압기 또는 기타 부하에 대해 양방향 PWM 드라이브를 제공한다.
사용자의 안전과 규제 요건 충족을 위해서는 하이사이드 스위치의 게이트 드라이브 PWM 신호와 관련된 드라이버 전력 레일은 접지로부터 갈바닉 절연이 필요하다. 그리고 절연 장벽은 견고해야 하며 설계 수명 동안 반복되는 부분 방전 효과로 발생하는 심각한 성능 저하가 없어야 한다.
또 절연 장벽을 통해 발생하는 커패시티브 커플링 문제도 있다. 이는 완전히 절연된 AC 라인 변압기에서의 1, 2차 권선 사이 누설 전류와 유사하다. 이러한 현상 때문에 드라이브 회로와 관련된 전력 레일이 MOSFET이나 IGBT가 연결된 지점인 스위치 노드의 높은 dV/dt에 영향을 받지 않아야 하고 매우 낮은 커플링 커패시턴스를 가져야 한다는 요구사항이 발생한다.
이 문제의 매커니즘은 매우 빠른 스위칭 에지 때문에 발생한다. 일반적으로 10kV/μs(마이크로초당 킬로볼트)이며 최신 GaN 장치의 경우 100kV/μs에 이르기도 한다. 이러한 빠른 dV/dt 변화는 DC/DC 컨버터의 절연 장벽 커패시턴스를 통해 일시적인 전류 흐름을 유발한다.
전류 I=C x (dV/dt)이므로 20피코패럿(pF)의 작은 절연 장벽 커패시턴스에서도 10kV/μs 스위칭이 발생하면 200mA의 전류 흐름이 발생한다. 이 전류는 컨트롤러 회로를 통해 다시 브리지로 돌아가는 경로가 불확실해서 연결 저항과 인덕턴스에 전압 스파이크를 발생시킬 수 있다.
이러한 전압 스파이크는 컨트롤러의 동작을 방해하고 DC/DC 컨버터에도 영향을 미칠 수 있기 때문에 낮은 커플링 커패시턴스가 바람직하다.
DC/DC 컨버터의 기본적인 절연 및 관련 절연 재료 속성에 대한 또 다른 측면은 절연 장벽이 정격 전압을 지속적으로 견딜 수 있도록 설계됏지만 전압이 스위칭되기 때문에 시간이 지남에 따라 절연 성능이 빠르게 저하될 수 있다. 이는 고정된 DC 전압만으로도 발생할 수 있는 장벽 재료의 전기화학적 및 부분 방전 효과 때문이다.
따라서 DC/DC 컨버터는 강력한 절연 재료와 충분한 최소 연면 거리(creepage) 및 공간 거리(clearance)를 가져야 한다. 만약 컨버터의 장벽이 안전 절연 시스템의 일부인 경우 해당 기관의 규제 요구사항이 적용돼야 하며 여기에는 필요한 절연 수준(기본, 보조, 강화), 작동 전압, 오염 정도, 과전압 범주와 고도 등이 포함된다.
이러한 이유로 적절한 설계와 재료를 갖춘 게이트 드라이브 DC/DC 컨버터만이 UL60950-1의 다양한 기본 및 강화 보호 수준(일반적으로 EN 62477-1:2012의 것과 동등함)에 대해 인증을 받았거나 인증 대기 중이다.
또 1MOPP(환자 보호 수단) 및 2MOOP(조작자 보호 수단)를 요구하는 의료 표준 ANSI/AAMI ES60601-1에 대한 더욱 엄격한 인증도 진행중이거나 대기 중이다.
공통 모드 과도 내성(CMTI): CMTI란 두 개의 절연 회로 사이에 적용되는 공통 모드 전압의 최대 허용 가능한 상승 또는 하강 속도로 정의되며 kV/μs 또는 V/ns로 지정된다.
CMTI는 고주파 스위칭에서 게이트 드라이버의 중요한 매개변수로 특히 절연 게이트 드라이버에서 두 개의 별도의 접지 기준 사이에 차동 전압이 있는 경우에 더욱 중요하다.
CMTI가 높다는 것은 상승(양) 또는 하강(음) 변화율이 매우 빠른 신호가 절연 장벽에 ‘충격(striking)’을 가할 때 절연 장벽의 송신 측과 수신 측이 데이터 시트의 사양을 능가한다는 것을 의미한다.
DC/DC 컨버터 데이터 시트에는 이 매개변수가 포함돼 있어야 하며 디자이너는 이 값을 본인 회로의 작동 주파수와 전압에 맞춰야 한다
게이트 드라이버 DC/DC 컨버터 요구 사항을 충족하는 제품
게이트 드라이브 DC/DC 컨버터에 대한 까다롭고 종종 상충되는 많은 요구 사항을 인식해 무라타는 MGJ2 시리즈의 스루홀 DC/DC 컨버터를 SMD(Surface Mount Device) DC/DC 유닛으로도 확장했니다.
MGJ2 시리즈 DC/DC 컨버터는 고성능, 소형 폼팩터 및 로우 프로파일(약 20mm 길이×15mm 너비×4mm 높이)의 컴패트한 디자인, SMD 제조 공정과의 호환성이 뛰어나 공간 및 무게 제한이 있는 애플리케이션의 IGBT 및 MOSFET 고측 및 저측 게이트 회로에 전원을 공급하는 데 유용하며 다양한 산업에서의 요구 사항을 충족하는 제품으로 적합하다.
![[그림9] 무라타 MGJ2 시리즈의 모든 DC/DC 컨버터는 동일한 외관과 크기를 가지고 있지만 다양한 입력 전압 정격과 양극 출력 전압 조합으로 제공된다. [출처=Murata Power Solutions]](https://cdn.epnc.co.kr/news/photo/202502/311961_316175_5217.jpg)
이 2W 컨버터 제품군에 포함된 제품들은 5V, 12V, 15V의 표준 입력 전압에서 작동하며 최적의 드라이브 레벨을 지원하기 위해 다양한 비대칭 출력 전압(+15V/-5V, +15V/-9V, +20V/-5V)을 제공한다. 이러한 조합은 시스템의 효율성을 극대화하고 전자기 간섭(EMI)을 최소화한다.
또 SMD(표면 실장) 패키징은 게이트 드라이버와의 물리적 통합을 쉽게 해 더 가깝게 배치할 수 있다. 이러한 장점 때문에 배선의 복잡성이 줄어들고 EMI 또는 RFI(무선 주파수 간섭) 수신이 최소화된다.
MGJ2 시리즈는 모터 드라이브 및 인버터에서 사용되는 브리지 회로에 필요한 높은 절연 및 dV/dt 요구 사항을 충족하도록 설계됐다. 산업용 온도 등급 사양과 견고한 구조는 긴 서비스 수명과 신뢰성을 제공한다. 다른 주요 특징은 다음과 같다.
- UL62368 인증을 위한 강화 절연 (인증 대기 중)
- ANSI/AAMI ES60601-1 인증 (인증 대기 중)
- 5.7 kV DC 절연 테스트 전압 (고전압 테스트 기준)
- 초저 절연 정전 커패시턴스
- +105°C까지 작동 가능 (감소율 적용)
- 단락 보호 기능
- 특성화된 공통 모드 과도 내성 (CMTI)>200kV/㎲
- 2.5kV의 연속 장벽 내전압
- 특성화된 부분 방전 성능
MGJ2 시리즈에서 제공되는 성능 범위를 보여주는 두 가지 장치는 다음과 같다.
MGJ2D152005MPC-R7은 15V의 공칭 입력 전압(13.5V~16.5V)을 사용하며 각각 최대 80mA의 비대칭 출력으로 +20V와 -5.0V를 제공한다. 이 장치의 주요 사양으로는 두 출력에 대해 각각 최대 9% 및 8%의 부하 변동률(최대)이 있으며 리플 및 노이즈가 일반적으로 20mV, 최대 45mV 이하로 유지된다.
효율성은 최소 71%, 일반적으로 76%에 이른다. 또 절연 커패시턴스는 단 3pF로 매우 낮고 평균 고장 시간(MTTF)은 약 1100kHrs(MIL-HDBK-217 FN2 기준) 및 4만3500 kHrs(Telecordia SR-332 계산 모델 기준)으로 나타나 긴 서비스 수명을 제공한다.
MGJ2D121509MPC-R7은 12V의 공칭 입력 전압(10.8V에서 13.2V 사이)에서 작동하며 비대칭 출력으로 +15V와 -9.0V를 제공한다. 이 장치는 각 출력에서 최대 80mA를 공급할 수 있다. 주요 사양으로는 +15V 출력에 대해 일반적으로 8%의 부하 변동률과 최대 13%의 부하 변동률이 있으며 -9.0V 출력에 대해서는 일반적으로 7% 및 최대 12%의 부하 변동률이 가능하다.
또 리플 및 노이즈는 일반적으로 20mV, 최대 45mV 이하로 유지되며 효율성은 최소 72%, 일반적으로 77%에 이른다. 절연 커패시턴스는 3pF로 매우 낮고 평균 고장 시간(MTTF)은 약 1550kHrs(MIL-HDBK-217 FN2 기준) 및 4만7800kHrs(Telecordia 모델 기준)으로 나타나 긴 서비스 수명을 제공한다.
이 시리즈의 제품에 대한 공통 데이터 시트는 정적 및 동적 성능을 자세히 설명하는 예상되는 성능 표와 그래프 외에도 이러한 컨버터가 충족하는 다양한 산업 표준과 규제 요구사항을 명확하게 제시하고 있다.
또 데이터 시트에는 각 표준을 충족하기 위해 수행된 관련 테스트 조건과 포괄적인 세부정보를 제공한다. 이러한 정보 제공은 고객에게 더 높은 수준의 신뢰성을 제공하고 특히 엄격한 적합성 요구 사항이 있는 애플리케이션에서 제품 인증을 가속화하는데 기여할 수 있다.
결론
스위칭 전원 설계를 위한 적절한 MOSFET, IGBT 장치를 선택하는 것은 설계 과정의 하나의 단계다. 이와 함께 선택된 스위칭 장치를 제어해 빠르고 정확하게 켜고 끄는 역할을 하는 게이트 드라이버도 필요하다.
드라이버는 작동 전력을 공급하기 위해 적합한 DC/DC 컨버터가 필요하다. 무라타의 MGJ2 시리즈 2W 표면 장착형 DC/DC 컨버터는 이러한 요구 사항을 충족하는 전기적 성능을 제공하며 복잡한 안전 및 규제 요구 사항을 충족한다.
이 시리즈의 컨버터는 높은 신뢰성을 제공하고 다양한 산업 애플리케이션에 적합한 솔루션을 제공한다.
원문은 DigiKey의 TechForum/Article을 참조하세요
그래도 삭제하시겠습니까?



